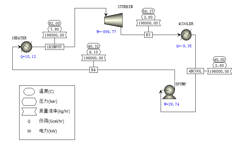
有机工质简单循环余热发电计算模拟,模拟过程中没有采用回热器,采用R245fa工质,工质流量为198t/h,加热器出口温度为82℃,压力为0.79Mpa,透平机出口压力为0.26Mpa,模拟后透平机的出口温度为56.4℃,干度为1,模拟后的发电效率只有7.4%。关于有机工质完整性能计算,可参考我以前编写的《150KW有机工质余热发电性能计算》软件,该软件是国内唯一公开的全方面针对低温余热发电的计算软件,很多人在网上找到我,咨询该软件。最后真诚地希望广大网友对该软件提出合理的建议,在此站长将对你的建议和意见表示诚挚的谢意和衷心的感谢。
如你有其他需求或对软件有什么建议的话,可以随时联系渝石网络站长,站长将及时地给予回答。同时你也可以在网站下载其相关资料,网站地址:http://www.fishsting.com/。
顺便做个广告,帮忙点击房屋出租。

2026年3月14日
黄建春
2026/3/14
271

